به گزارش ایسنا، چهارشنبه ۴ آبان ۱۴۰۱ بود که گزارش ناسا مبنی بر شناسایی منابع انتشار گاز متان در کره زمین با عنوان "شناسایی منابع انتشار متان در زمین با چشم قدرتمند ناسا" در خبرگزاری ایسنا منتشر شد که در بدو انتشار یک خبر کاملا علمی به نظر میرسید، چنانکه بود، اما به دلیل اینکه یکی از دو اَبَرساطعکننده گاز متان در سطح کره زمین مربوط به محل دفع و دفن زباله در تهران بود، این خبر به سرعت شمایل سیاسی به خود گرفت!
انتشار این گزارش حواشی بسیاری داشت به طوری که از مردم عادی در رسانههای اجتماعی گرفته تا مسئولان مختلف در خصوص آن موضعگیری کردند.
با توجه به اینکه متان یک گاز گلخانهای است که ۸۰ برابر قویتر از دیاکسید کربن عمل میکند، مهار انتشار متان یک کار مهم برای محدود کردن گرمایش جهانی است و شناسایی نقاط ساطع کننده این گاز میتواند نقش بسزایی در مقابله با گرمایش روزافزون جهانی داشته باشد. به همین منظور، ناسا از یک دستگاه ناظر موسوم به EMIT برای شناسایی این نقاط استفاده میکند.
این دستگاه ناظر، "دستگاه بررسی منبع غبار معدنی سطح زمین"(EMIT) نام دارد که از زمان نصب در قسمت بیرونی ایستگاه فضایی بینالمللی(ISS) در ماه ژوئیه ۲۰۲۲(تیر ۱۴۰۱)، ترکیب شیمیایی گرد و غبار را در سراسر مناطق بیابانی زمین ترسیم کرده است و به دانشمندان کمک میکند تا دریابند که غبار موجود در هوا چگونه بر آب و هوا تأثیر میگذارد.
در واقع EMIT که یک طیفسنج تصویربردار است برای شناسایی اثر شیمیایی انواع مواد معدنی در سطح زمین طراحی شده است و در حال شناسایی تودههای عظیم گاز متان محبوسکننده گرما در سرتاسر جهان است و در حال حاضر بیش از ۵۰ مورد از آنها را نیز شناسایی کرده است.
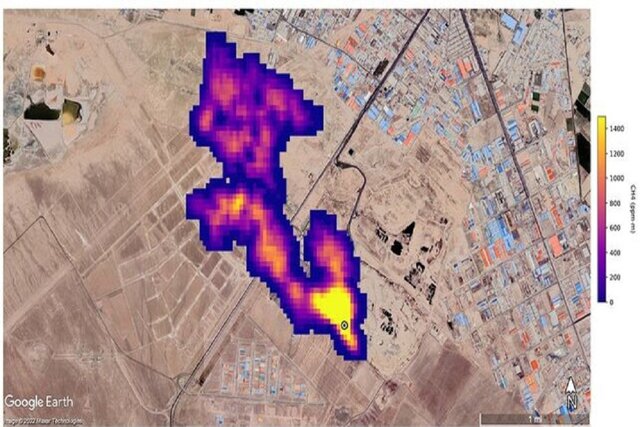
روز ۲۵ اکتبر بود که "رابرت گرین"(Robert Green)، پژوهشگر اصلی پروژه EMIT و پژوهشگر "آزمایشگاه پیشرانش جت"(JPL) ناسا در کالیفرنیای جنوبی در یک کنفرانس مطبوعاتی گفت: EMIT یک ستون متان به طول حداقل ۴.۸ کیلومتر را در بالای یک محل دفن زباله در ایران شناسایی کرده است که این ابرساطعکننده جدید در هر ساعت حدود ۸۵۰۰ کیلوگرم متان را به هوا میفرستد.
در کنار آن همچنین یک خوشه از ۱۲ ابرساطعکننده توسط EMIT در ترکمنستان مشاهده شد که همه آنها با زیرساختهای نفت و گاز مرتبط هستند و برخی از این تودهها تا ۳۲ کیلومتر طول دارند و در مجموع حدود ۵۰ هزار و ۴۰۰ کیلوگرم متان را در هر ساعت به جو زمین اضافه میکنند.
ناسا گفته است که EMIT همه این ابرساطعکنندهها را خیلی زود و در مرحله پردازش شناسایی کرده است.
همانطور که گفته شد، انتشار این گزارش موجی از واکنشها را از سوی برخی مسئولان مربوطه در پی داشت که عمدتاً این گزارش علمی را تکذیب کردند یا اظهار داشتند که منتظر پاسخ از نهادهای بالادستی هستند! این در حالی است که انتشار چنین گزارشهایی از جانب ناسا مسبوق به سابقه است، چنانکه به عنوان مثال در مورد دریاچه ارومیه نیز بارها این موضوع رخ داده است.

ناسا و فضانوردان مقیم ایستگاه فضایی بینالمللی از سالها پیش تاکنون همواره تصاویری را از دریاچه ارومیه به اشتراک گذاشتهاند تا نسبت به خشک شدن این دریاچه هشدار دهند.

ناسا طی سالهای گذشته تصاویر متعددی را از وضعیت دریاچه ارومیه در سالهای مختلف منتشر کرده است که سیر نزولی کاهش حجم این دریاچه را نشان میدادند، اما با وجود این هشدارها و برخلاف تلاشهایی که از سوی مسئولان مربوطه برای احیای این دریاچه انجام شد، متاسفانه اکنون شاهد آن هستیم که این دریاچه تقریباً به یک خشکی تبدیل شده است.

سازمان ملی هوانوردی و فضایی آمریکا(NASA) مسئولیت برنامه فضایی غیرنظامی، تحقیقات هوانوردی و تحقیقات فضایی را بر عهده دارد. ناسا در سال ۱۹۵۸ تاسیس شد و پس از کمیته ملی مشاوره هوانوردی(NACA) به تلاش توسعه فضایی ایالات متحده، جهتگیریِ غیرنظامیِ مشخصی داد و بر کاربردهای صلح آمیز در علوم فضایی تأکید داشت.
از زمان تأسیس، اغلب تلاشهای اکتشاف فضایی آمریکا از جمله مأموریتهای فرود آپولو در ماه، ایستگاه فضایی اسکایلب و بعداً شاتل فضایی توسط ناسا انجام شده است. ناسا از ایستگاه فضایی بینالمللی پشتیبانی میکند و بر توسعه فضاپیمای اوریون(Orion)، قدرتمندترین موشک تاریخ به نام "سیستم پرتاب فضایی"(SLS)، وسایل نقلیه تجاری فضایی و ایستگاه فضایی دروازه قمری(Lunar Gateway) نظارت میکند.
علم ناسا بر شناخت بیشتر و درک بهتر زمین از طریق سیستم رصد زمین، پیشبرد هلیوفیزیک(فیزیک خورشید) از طریق تلاشهای برنامه تحقیقاتی هلیوفیزیک اداره مأموریت علمی، کاوش اجرام در سراسر منظومه شمسی با فضاپیمای رباتیک پیشرفته مانند نیو هورایزنز(New Horizons) و پژوهش در مورد موضوعات اخترفیزیک مانند مهبانگ(انفجار بزرگ) از طریق رصدخانههای بزرگ و برنامههای مرتبط متمرکز است.
این سازمان فضایی تاکنون فعالیتهای گستردهای در پیشبرد علم بشر و بهبود شناخت و درک انسان از کره زمین و همچنین جهان هستی داشته است که همچنان نیز با برنامهریزی و انجام ماموریتهایی نظیر ارسال ماهوارههای رصد زمین برای مقابله با مخاطرات فعالیتهای انسانی بر سیاره ما و همچنین طراحی، ساخت و ارسال تلسکوپهای فضایی نظیر "جیمز وب" برای بسط شناخت بشر از کیهان مانند تهیه نخستین تصویر تاریخ از یک سیاهچاله به وظیفه بنیادی خود ادامه میدهد.
ناسا از بدو تاسیس تاکنون با فراهم کردن امکان شناخت بیشتر از سطح سیاره زمین، کره ماه و دیگر سیارههای منظومه شمسی و همچنین ساختارها و کهکشانهای دوردست، گامهای مهمی در راستای پیشبرد جهان علم برداشته است.
اکنون نیز به نظر میرسد شناسایی ابرساطعکننده متان در جنوب تهران نه یک سیاستورزی، بلکه یک واقعیت علمی است که توسط جدیدترین فناوری در این حوزه از ایستگاه فضایی بین المللی مستقر در مدار زمین انجام شده است و نیاز به بررسی و واکاوی دارد، قبل از آن که همچون دریاچه ارومیه تبدیل به یک بحران شود.
انتهای پیام

نظرات